
电动温度调节阀(温度控制系统)
一、产品概述
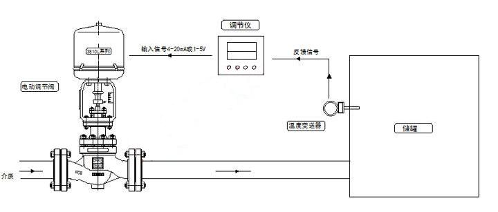
电控温度控制系统是由电动调节阀、温度变送器、温度调节仪组成,可以完成现代工业过程中对储罐温度的全自动控制。具有安装方便、响应快、控制精度高、整定方便、性能可靠等特点。广泛适用于化工、食品、生物医药、环保、冶金、给排水、造纸、电力等行业。
二、工作原理
以温度作为被控制量的反馈控制系统。在化工、石油、冶金等生产过程的物理过程和化学反应中,温度往往是一个很重要的量,需要准确地加以控制。除了这些部门之外,温度控制系统还广泛应用于其他领域,是用途很广的一类工业控制系统。温度控制系统常用来保持温度恒定或者使温度按照某种规定的程序变化。
三、技术参数
|
公称通径(DN) |
20 |
25 |
32 |
40 |
50 |
65 |
80 |
100 |
125 |
150 |
200 |
250 |
300 |
|
|
阀座直径 |
20 |
25 |
32 |
40 |
50 |
65 |
80 |
100 |
125 |
150 |
200 |
250 |
300 |
|
|
KV系数 |
单座 |
6.9 |
11 |
17.6 |
27.5 |
44 |
69 |
110 |
176 |
275 |
440 |
630 |
875 |
1250 |
|
套筒 |
6.3 |
10 |
16 |
25 |
40 |
63 |
100 |
160 |
250 |
360 |
570 |
850 |
1180 |
|
|
允许压差 |
单座 |
3.8 |
3.2 |
3.0 |
2.0 |
1.8 |
1.5 |
1.4 |
1.0 |
0,7 |
0.6 |
0.5 |
0.3 |
0.1 |
|
套筒 |
6.4 |
6.4 |
5.2 |
5.2 |
4.6 |
4.6 |
3.7 |
3.7 |
3.5 |
3.1 |
3.1 |
2.6 |
2.2 |
|
|
公称压力(MPa) |
1.6、2.5、4.0、6.4、10.0 |
|||||||||||||
|
额定行程(mm) |
16 |
25 |
40 |
60 |
100 |
|||||||||
|
阀盖形式 |
标准型(-17~+250℃)、高温型(+250~+450℃)、低温型(-40~-196℃)、波纹管密封型(-40~+350℃) |
|||||||||||||
|
压盖形式 |
螺栓压紧式 |
|||||||||||||
|
密封填料 |
V型聚四氟乙烯填料、V型柔性石墨填料 |
|||||||||||||
|
阀芯形式 |
单座式、套筒式 |
|||||||||||||
|
流量特性 |
等百分比 |
|||||||||||||
|
配置执行器类别 |
3810系列、PSL系列等电动执行器(客户指定品牌亦可) |
|||||||||||||
|
执行器参数 |
电源电压:220V、380V、输入信号:4-20mA或1-5V·DC、输出信号:4-20mA·DC |
|||||||||||||
|
防护等级:相当IP65、隔爆标志:ExdⅡBT4(ExdⅡBT6特殊定制)、手操功能:手柄 |
||||||||||||||
|
环境温度:-25~+70℃、环境湿度:≤95% |
||||||||||||||
四、性能参数
|
项目 |
指标值 |
||
|
基本误差% |
配3810L±2.5; 配PSL±1.0 |
||
|
回差% |
配381L ±2.0; 配PSL±1.0 |
||
|
死区% |
1.0 |
||
|
始终点偏差% |
电开 |
始点±2.5 |
终点±2.5 |
|
始点±2.5 |
终点±2.5 |
||
|
电关 |
始点 |
±2.5 |
|
|
终点 |
±2.5 |
||
|
额定行程偏差% |
≤2.5 |
||
|
泄露量L/h |
0.01%×阀额定容量 |
||
|
可调范围R |
30:1 |
||
五、原理图

不断提升服务质量,精益求精,“真诚的服务”是山东泰普阀门有限公司永恒的主题。山东泰普阀门有限公司严格按照 ISO9001-2000 质量体系认证要求,质量严格把关,责任到人,确保生产、销售、服务的健康运行。加强与用户沟通,竭诚为广大客户提供优质产品,至善至美服务,特此我厂做出如下承诺:
产品严格按照中国 GB、HG 标准和美国 API 等标准设计、制造、验收。密封面硬度达到国家规定要求,宽度超过国家标准。
产品介绍,技术交流,非标产品设计,疑难解答。
守信合同,保证及时供货,随时保持与客户联系。
对特殊或复杂的产品,我厂安排技术人员对用户进行产品使用、故障排除、调式及维修进行培训和指导。
山东泰普阀门有限公司产品质保期为自出厂起 12 个月,实行“三包”服务(包退、包换、包修)。
产品在使用中我厂定期组织技术、检查人员进行访问,征询用户对产品质量、使用状况、改进意见等方面的反馈,以便进一步提高产品质量。
对用户投诉产品质量问题,快速做出反映,售后服务人员在 24-36 小时(省外 48 小时)赶赴现场。
对售后服务,要求用户填写服务后的质量反馈表,并做出鉴定意见,一边提高山东泰普阀门有限公司的服务质量。
客户采购清单请传真至 0531-69926510,或来电咨询 0531-69926510}。
收到客户采购清单,为客户提供阀门型号选型与报价(价格清单)。
具体商定:交货期、特殊要求等事宜。
客户对产品有特殊要求,须在订货合同中提供以下说明:
结构长度
连接形式
公称直径、全通径、缩径、管道尺寸
运用介质及温度、压力范围
实验、检验标准及其他要求
本场可根据客户特殊要求配置各类驱动装置。
如由客户提供确定的阀门类型和型号时,客户应正确说明其型号的含义和要求,在供需双方理解一致的条件下签订合同。